แฟนๆ ค่ายม้าพยศอาจจะไม่อาจจะกับข่าวนี้ที่ Ferrari ได้ไปจดสิทธิบัตรกับ European Patent Office เมื่อวันที่ 16 มกราคมที่ผ่านมา ในเรื่องเทคโนโลยีเครื่องยนต์ 4 สูบ ที่มาพร้อมกับระบบอัดอากาศ และ มอเตอร์ไฟฟ้า ซึ่งทั้งหมดนำพลังงานจากไอเสียมาขับเคลื่อน แต่ครั้นจะบอกว่านี่เป็นเทอร์โบก็คงไม่ใช่ เพราะหลักการดูจะแตกต่างกันเสียหน่อย
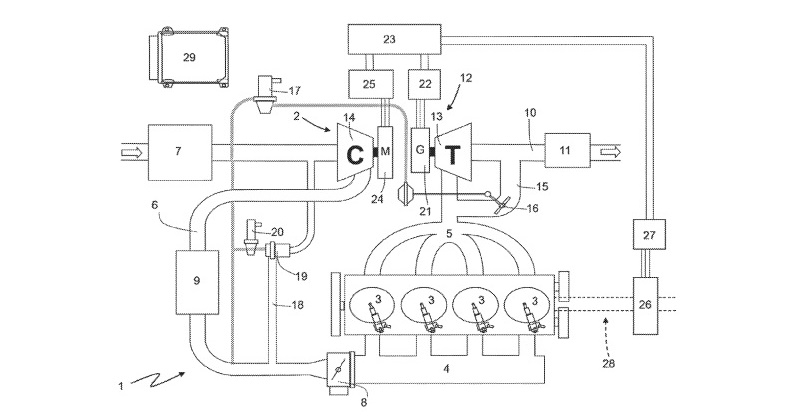
ระบบอัดอากาศในเครื่องยนต์ 4 สูบ ของ Ferrari นั้น จะมีการติดตั้งใบพัดเอาไว้บริเวณ ทางระบายไอเสียทั้ง 4 สูบ เพื่อให้ไอเสียหมุนใบพัด มาสร้างพลังงานไฟฟ้าเก็บไว้ ก่อนจะส่งกำลังไปขับเคลื่อนมอเตอร์ไฟฟ้า และ Supercharger ที่อัดอากาศเข้าเครื่องยนต์อีกต่อ โดยค่ายม้าพยศได้ระบุข้อดีของนวัตกรรมนี้ว่า ช่วยขจัดปัญหาเทอร์โบรอรอบได้
นอกจากนั้น Ferrari ยังระบุด้วยว่า ยิ่งใบพัดหมุนเร็วเท่าใด เสียงท่อยิ่งลั่นขึ้นเท่านั้น และเทคโนโลยีนี้ยังแปรผันตามรอบเครื่องยนต์ด้วย นับว่าเป็นนวัตกรรมที่น่าสนใจไม่น้อยเลย และแม้ว่าการจดสิทธิบัตร ไม่ได้ยืนยันว่า Ferrari จะกลับมาทำเครื่องยนต์ 4 สูบ อีกครั้ง แต่ก็แสดงให้เห็นถึงความเป็นไปได้อยู่บ้าง หรือบางทีพวกเขา อาจจะนำระบบนี้ไปใช้กับเครื่องยนต์ V6 – V12 ก็ได้ ซึ่งจะเป็นอย่างไร ต้องติดตามให้ดี
ที่มา: motoring, autoevolution
